Design & Engineering Services
Professional electrical and solar design for residential and commercial projects — from concept to permit-ready documentation

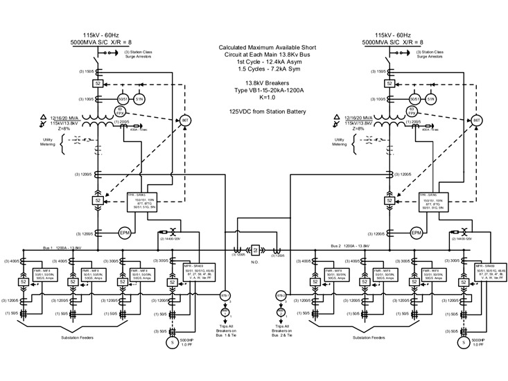
Electrical Design
Complete electrical system design for residential and commercial projects. We deliver NEC-compliant documentation including load calculations, panel schedules, single-line and three-line diagrams, and full specification of materials and equipment.

Solar System Design (Photovoltaic)
Professional photovoltaic system design for residential rooftops and commercial installations. Our designs maximize energy production through optimized array layouts, string configurations, and inverter selection based on detailed site analysis.

Engineering & Permitting
We prepare all technical documentation required for permits and utility interconnection. Our team coordinates with local AHJ (Authority Having Jurisdiction) to ensure smooth approval processes and code compliance.

Energy Consulting
Comprehensive energy consulting services to help clients make informed decisions. We provide detailed feasibility studies, energy audits, and financial analysis including available tax incentives and rebate programs.
Inspections & As-Built Drawings
Comprehensive on-site inspection services and precise as-built documentation. We verify that installations match the approved design, identify any deviations, and produce accurate as-built drawings for project closeout, compliance records, and future reference.
